Shelly Módulo Wi-Fi BT Medidor Consumo DIN Pro 3EM 120A

Shelly Módulo Wi-Fi BT Medidor Consumo DIN Pro 3EM 120A


Referencia: SHEEM003

EAN: 3800235268100

Disponible

Tipo de producto: Confort y Ahorro energía

Subtipo de producto: Monitorizador

Categorías: Hogar

Shelly


PVP: 145,08 €  Impuestos incluidos

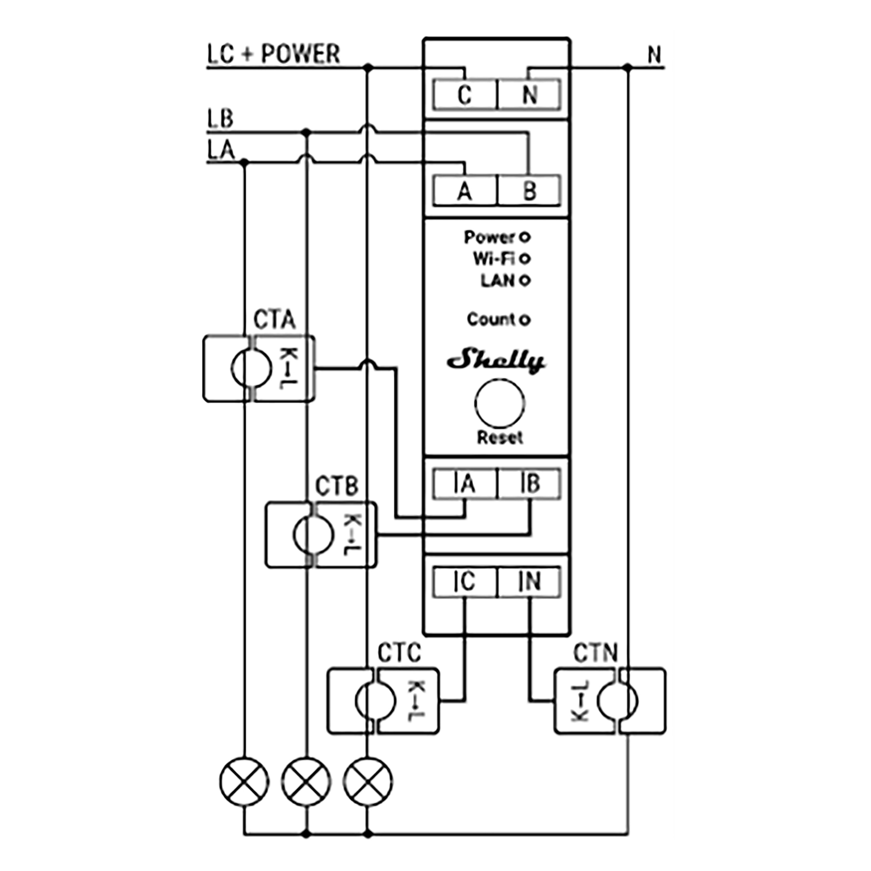
¿Qué es el módulo Wi-Fi PRO 3EM?

Shelly Pro 3EM es un medidor de energía inalámbrico con tipo de montaje DIN con 3 fases, con una conectividad Bluetooth y LAN. Con una medición de energía activa de una precisión de 1%, Shelly Pro 3EM puede ser usado para monitorear el consumo de cada dispositivo eléctrico en casa, circuitos eléctricos y equipamiento de oficina.


Características:

  • Uso simultáneo de Wi-Fi y LAN, añadir dispositivo rápida y fácilmente mediante conexión Bluetooth.
  • Mide tipos de carga capacitiva e inductiva de energías activas importadas y exportadas.
  • Shelly Pro 3EM tiene una precisión de medida del 1%.
  • Permite un despliegue fácil y rápido en las instalaciones industriales existentes.
  • Monitoriza sistemas eléctricos monofásicos con hasta 3 puntos simultáneamente. Notificaciones rápidas y al menos 60 días de almacenamiento de registros de 1 minuto.
  • Carcasa ignífuga (V-0) con protección interna contra sobre temperatura, sobre potencia y sobretensión.

Especificaciones: 

Alimentación: 110-240 VAC, 50/60 Hz

Voltímetros (RMS para cada fase): 100-260V

Precisión de los voltímetros: ±1%

Amperímetros (RMS vía TC para cada fase y el neutro): 0-120A

Temperatura de trabajo: -20ºC a 40ºC

Potencia Max. RF: 15 dBm

Protocolo Wi-Fi: 802.11 b/g/n (2.4GHz)

Frecuencia: 2400-2495 MHz

Alcance operacional: 

  • Hasta 30m en interiores
  • Hasta 50m en exteriores
  • Dimensiones: 94*19*69mm

Casos de uso

Control Universal Inteligente

Otorgue seguimiento de cuanta energía sus paneles solares o turbinas de viento están generando y ahorre sin esfuerzos. Accede a una información en tiempo real acerca la eficiencia de su sistema y los datos históricos de hasta 60 días.

Universal
Wi-Fi
Acer
Liquid Z5
Alcatel
Idol 2 Mini S 6036
Alcatel
Idol 3 4.7
Alcatel
Idol 4
Alcatel
Pixi 3 4.5"
Alcatel
Pixi 4 (4") 3G
Alcatel
Pixi 4 (5") 3G
Alcatel
Pixi 4 (5") 4G
Alcatel
Pixi 4 (6") 4G
Alcatel
Pixi 4 6" 3G
Alcatel
Pop 3 5,0"
Alcatel
Pop 3 5,5"3G(5025D)
Alcatel
Pop 3 5,5"4G(5054D)
Alcatel
Pop 4
Alcatel
Pop 4 Plus
Alcatel
Pop 4S
Alcatel
Pop C1
Alcatel
POP C3
Alcatel
POP C5
Alcatel
Pop C7
Alcatel
Pop C9
Alcatel
Pop Star
Apple
iPad
Apple
iPad 2
Apple
iPad 3
Apple
iPad 4ª Generación (Retina)
Apple
iPad Air
Apple
iPad Air 2
Apple
iPad Mini
Apple
iPad Mini 2
Apple
iPad Mini 3
Apple
iPad Mini 4
Apple
iPad Pro 12,9" 2015
Apple
iPad Pro 9,7" 2016
Apple
iPhone 4/4S
Apple
iPhone 4S
Apple
iPhone 5
Apple
iPhone 5C
Apple
iPhone 5S
Apple
iPhone 6
Apple
iPhone 6 Plus
Apple
iPhone 6S
Apple
iPhone 6S Plus
Apple
iPhone 7
Apple
iPhone 7 Plus
Apple
iPhone SE
Asus
Zenfone 2 Laser(ZE500KL)
Asus
Zenfone 2(ZE551ML)
Asus
Zenfone 3 Deluxe(ZS570KL)
Asus
Zenfone 3 Max (ZC520TL)
Asus
Zenfone 3(ZE520KL)
Asus
Zenfone 3(ZE552KL)
Asus
Zenfone Go(ZC500TG)
Asus
Zenfone Max(ZC550KL)
BQ
Aquaris E4
BQ
Aquaris E4.5
BQ
Aquaris E5
BQ
Aquaris E5 4G
BQ
Aquaris E5s
BQ
Aquaris E6
BQ
Aquaris M4.5/A4.5
BQ
Aquaris M5
BQ
Aquaris M5.5/M 2017
BQ
Aquaris U / U Lite
BQ
Aquaris U Plus
BQ
Aquaris X5
BQ
Aquaris X5 Plus
Huawei
Ascend G6 3G
Huawei
Ascend G6 4G
Huawei
Ascend P7
Huawei
GR3/P8 Lite Smart
Huawei
GR5
Huawei
GT3/Honor 5C
Huawei
GX8
Huawei
Honor V8
Huawei
Mate 9
Huawei
Nova
Huawei
Nova Plus
Huawei
P10
Huawei
P10 Plus
Huawei
P8
Huawei
P8 Lite
Huawei
P9
Huawei
P9 Lite
Huawei
P9 Plus
Huawei
Y3 II
Huawei
Y5 II
Huawei
Y6
Huawei
Y6 II
Huawei
Y6 Pro
Huawei
Y635
Lenovo
A536
Lenovo
A6000
Lenovo
C2
Lenovo
Moto G4
LG
K10
LG
K10 2017
LG
K4 2017
LG
K5
LG
K8
LG
M1
LG
X Screen
LG
Zero
Microsoft
Lumia 435
Microsoft
Lumia 535
Microsoft
Lumia 550
Microsoft
Lumia 640
Microsoft
Lumia 640 XL
Microsoft
Lumia 650
Microsoft
Lumia 950 XL
Motorola
Moto E
Motorola
Moto E 4G
Motorola
Moto G / Moto G 4G
Motorola
Moto G 2a Generacion (2014)
Motorola
Moto G 3a Generación
Motorola
Moto G4
Motorola
Moto G4 Play
Motorola
Moto X
Motorola
Moto X (2014)
Motorola
Moto X Play
Motorola
Moto X Style
Nokia
Lumia 1020
Nokia
Lumia 1320
Nokia
Lumia 1520
Nokia
Lumia 520
Nokia
Lumia 530
Nokia
Lumia 620
Nokia
Lumia 625
Nokia
Lumia 630
Nokia
Lumia 635
Nokia
Lumia 730
Nokia
Lumia 820
Nokia
Lumia 925
Nokia
Lumia 930
Samsung
Galaxy A3
Samsung
Galaxy A3 2016
Samsung
Galaxy A5
Samsung
Galaxy A5 2016
Samsung
Galaxy A7 2016
Samsung
Galaxy Core 2
Samsung
Galaxy Core 2 duos G355H
Samsung
Galaxy Core I8260
Samsung
Galaxy Core LTE/Core 4G G386F
Samsung
Galaxy Core Plus G3500
Samsung
Galaxy Core Prime
Samsung
Galaxy Express I8730
Samsung
Galaxy Express II G3815
Samsung
Galaxy Fame S6810
Samsung
Galaxy Fresh S7390/Trend Lite
Samsung
Galaxy Grand 2
Samsung
Galaxy Grand I9082/I9080
Samsung
Galaxy Grand Neo
Samsung
Galaxy Grand Neo Plus
Samsung
Galaxy Grand Prime
Samsung
Galaxy J1
Samsung
Galaxy J1 2016
Samsung
Galaxy J3 2016
Samsung
Galaxy J3 2017
Samsung
Galaxy J5
Samsung
Galaxy J5 2016
Samsung
Galaxy J5 2017
Samsung
Galaxy J7 2016
Samsung
Galaxy J7 2017
Samsung
Galaxy Mega 5.8 I9150
Samsung
Galaxy Mini 2 S6500
Samsung
Galaxy Mini S5570
Samsung
Galaxy Note 10.1 N8000/N8010
Samsung
Galaxy Note 10.1(2014 edition)
Samsung
Galaxy Note 2 N7100
Samsung
Galaxy Note 3
Samsung
Galaxy Note 3 Neo
Samsung
Galaxy Note 8.0 N5100/N5110
Samsung
Galaxy Note Edge
Samsung
Galaxy Note N7000
Samsung
Galaxy Note Pro 12.2
Samsung
Galaxy Pocket Neo S5310
Samsung
Galaxy Pocket S5300
Samsung
Galaxy S Duos S7562
Samsung
Galaxy S I9000/S Plus I9001
Samsung
Galaxy S2 I9100/S2 Plus
Samsung
Galaxy S3 I9300
Samsung
Galaxy S3 Mini I8190
Samsung
Galaxy S3 Mini I8200N
Samsung
Galaxy S3 Neo I9301
Samsung
Galaxy S4 Active i9295
Samsung
Galaxy S4 I9500/ S4 Neo
Samsung
Galaxy S4 Mini I9190
Samsung
Galaxy S4 Zoom
Samsung
Galaxy S5 Mini
Samsung
Galaxy S5/ S5 Neo
Samsung
Galaxy S6
Samsung
Galaxy S6 Edge
Samsung
Galaxy S6 Edge Plus
Samsung
Galaxy S7
Samsung
Galaxy S7 Edge
Samsung
Galaxy Tab 2 10.1" P5100/5110
Samsung
Galaxy Tab 2 7" P3100/3110
Samsung
Galaxy Tab 3 10.1" P5220
Samsung
Galaxy Tab 3 7.0"
Samsung
Galaxy Tab 4 7"
Samsung
Galaxy Tab 4 8"
Samsung
Galaxy Tab 8.9" P7300
Samsung
Galaxy Tab Pro 10.1"
Samsung
Galaxy Tab Pro 12.2"
Samsung
Galaxy Tab Pro 8.4"
Samsung
Galaxy Tab S 10.5"
Samsung
Galaxy Tab S 8.4"
Samsung
Galaxy Trend 2 G313HN
Samsung
Galaxy Trend 2 Lite
Samsung
Galaxy Trend II Duos S7572
Samsung
Galaxy Trend/Trend Plus
Samsung
Galaxy Young II
Samsung
Galaxy Young S6310 (I6312)
Sony
Xperia C3
Sony
Xperia C4
Sony
Xperia C4 Dual
Sony
Xperia C5 Ultra
Sony
Xperia E1
Sony
Xperia E3
Sony
Xperia E4
Sony
Xperia E4G
Sony
Xperia E5
Sony
Xperia M
Sony
Xperia M2
Sony
Xperia M2 Aqua
Sony
Xperia M4 Aqua
Sony
Xperia M4 Aqua Dual
Sony
Xperia M5
Sony
Xperia T2 Ultra
Sony
Xperia T3
Sony
Xperia Tablet Z2
Sony
Xperia Tablet Z3 Compact
Sony
Xperia X
Sony
Xperia X Compact
Sony
Xperia XA
Sony
Xperia XZ
Sony
Xperia Z1
Sony
Xperia Z1 Compact
Sony
Xperia Z3
Sony
Xperia Z3 Compact
Sony
Xperia Z4
Sony
Xperia Z4 Tablet
Sony
Xperia Z5
Sony
Xperia Z5 Compact
Sony
Xperia Z5 Premium
Wiko
Birdy
Wiko
Fever
Wiko
Getaway
Wiko
Goa
Wiko
Highway
Wiko
Highway Pure
Wiko
Highway Signs
Wiko
Highway Star
Wiko
Lenny
Wiko
Lenny 2
Wiko
Lenny 3
Wiko
Pulp
Wiko
Pulp Fab
Wiko
Rainbow
Wiko
Rainbow Jam
Wiko
Rainbow Lite
Wiko
Rainbow Up
Wiko
Ridge 4G
Wiko
Ridge Fab
Wiko
Robby 3G
Wiko
Sunny
Wiko
Sunset 2
Wiko
Tommy
Wiko
U Feel
Wiko
U Feel Lite
Wiko
U Feel Prime
ZTE
Axon 7
ZTE
Axon 7 mini
ZTE
Blade A452
ZTE
Blade A512
ZTE
Blade L3
ZTE
Blade L5
ZTE
Blade V6
ZTE
Blade V7
Política de privacidad y cookies
Utilizamos cookies esenciales para el funcionamiento de la página, no se utilizan cookiees analíticas, publicitarias ni de terceros. Puedes aprender más sobre qué cookies utilizamos haciendo click .
También puedes ver nuestra política completa en el siguiente enlace: aviso legal
Nombre de la cookie Proveedor Objetivo Vigencia
.AspNetCore.* fresmalogistic.com Estas cookie son utilizadas por la página web para su funcionamiento interno Durante la sesión
.fresmalogistic.session fresmalogistic.com Esta cookie es utilizada por la página web con el fin de mantener las variables de sesión necesarias para su funcionamiento Durante la sesión
rc::a - rc::c google.com Esta cookie es utilizada por el servicio recaptcha de Google para identificar bots y proteger el sitio web contra ataques maliciosos de spam. Durante la sesión
AuthCookie fresmalogistic.com Esta cookie es utilizada para almacenar los datos de acceso si eres un usuario activo y has marcado la opción de recordar el inicio de sesión en la página 30 días